kapger писал(а): стандартный
HYUNDAI-KIA 392304A000
Я думаю, это он.
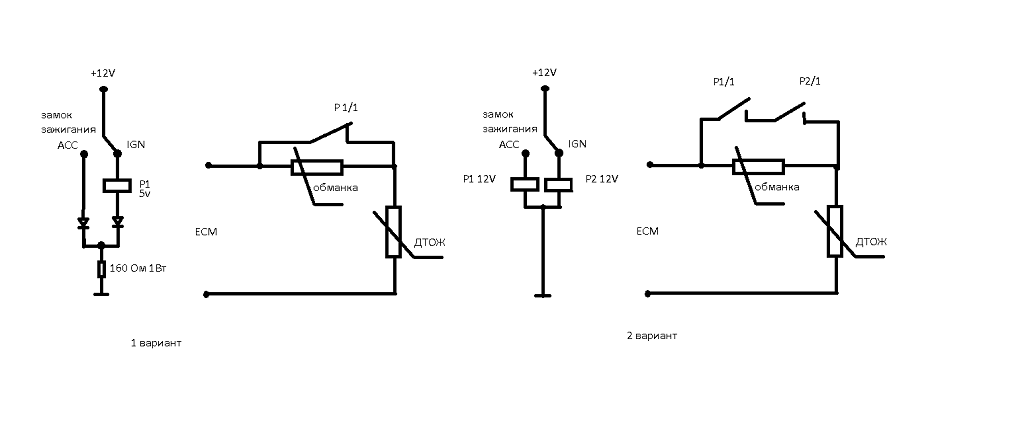
kapger писал(а):Только что до меня дошло понимание причин такого незавода... У нас уже несколько дней держится температура от минус 28 до минус 36. А обманка настроена на подмену резистора номиналом 16 кОм
и не нужноkapger писал(а): Так что для такой низкой температуры надо предусматривать вторую ступень обманки, равную 48 кОм (типа у нас минус 40 холодина)
ставим его вместо 16 кОм и все.kapger писал(а):Или, может быть, применить второй термодатчик и им контролировать температуру окружающего воздуха и в зависимости от этого (с учетом поправки на текущую температуру ОЖ) выставлять (коммутировать) внутренний набор сопротивлений?
kapger писал(а):что не подойдёт такой вариант
kapger писал(а): Надо полагать, что имелось ввиду появление "плюса" на контакте IGN при начале процесса автозапуска? Хорошо...
kapger писал(а):А что тогда выключает реле в процессе протекания автозапуска?
kapger писал(а): будет продолжать работать на повышенных оборотах! Зачем?
kapger писал(а): ты получишь нелинейность "в квадрате"
kapger писал(а): Двигатель либо заглохнет раньше, чем прогреется и выйдет на штатный режим
kapger писал(а):либо будет продолжать "орать", работая на повышенных оборотах...
Затем, чтобы двигатель начал работать по нормальному алгоритму работы, с нормальным смесеобразованием, полностью соответствующим текущему температурному режиму. У меня обманку отключает контроллер, о котором как раз речь в этой теме и идёт...SDT-lmu писал(а):1) зачем? 2) а у тебя?kapger писал(а):А что тогда выключает реле в процессе протекания автозапуска?
Полная ерунда! Двигатель в холостом режиме будет работать на 2500-3000 оборотов? И это нормально? Не смешите меня!SDT-lmu писал(а):возможность подзарядки АКБ и пользование печкойkapger писал(а): будет продолжать работать на повышенных оборотах! Зачем?
И чему радоваться-то? Полная же хрень получится...SDT-lmu писал(а):я думаю в кубеkapger писал(а): ты получишь нелинейность "в квадрате"
Перечитай тему и поймёшь... Здесь факты приводились.SDT-lmu писал(а):абсолютно голословное заявлениеkapger писал(а): Двигатель либо заглохнет раньше, чем прогреется и выйдет на штатный режим
Извини, но такое может быть только у тебя в предлагаемой тобой схеме... У меня как раз на нормальных оборотах будет работать. Смотри мой ответ выше.SDT-lmu писал(а):так же как и у тебяkapger писал(а):либо будет продолжать "орать", работая на повышенных оборотах...
kapger писал(а): Двигатель в холостом режиме будет работать на 2500-3000 оборотов
kapger писал(а): У меня обманку отключает контроллер
kapger писал(а):Здесь факты приводились
BlkDem писал(а):Выравнивается температура в подкапотном пространстве. Те датчики, что мешают работать педали газа, начинают давать непротиворечивые показания, работа педали и подача топлива восстанавливаются.
при сильном холоде. Кошмар, ужас, зачем тогда все это нужно и что сделать для того, чтобы при минус 30 - 35 она, едрена-вошь, заводилась? Заранее прошу прощение за то, что может ответ на это уже где-то есть, но я не нашел. Ткните носом пожалуйста, по голове не бейте.
DjoNick писал(а):Подскажите пожалуйста комрады как быть в указанных выше двух случаях.
)Если не курящий,то эти 5 минут можно пинать по колёсам

Nikolay0812 писал(а):DjoNick писал(а):Подскажите пожалуйста комрады как быть в указанных выше двух случаях.
Заводишь и она минут 5-10 тарахтит,а ты куришь рядом(заодно и салон прогревается)Если не курящий,то эти 5 минут можно пинать по колёсам
![]()
А лучше- тему почитай
DjoNick писал(а):Какую тему? Может не нашел какую...
Эту тему я читал
|
с темой ПОЛОНОСТЬЮ. Чуть не сломал оба глаза)) и понял, что если ты не шаришь нефига в устройстве авто, то и нефиг дизель покупать и мучаться) Бензин наше все(((
Вернуться в Устройства подогрева и подготовка к зиме
Сейчас этот форум просматривают: нет зарегистрированных пользователей и гости: 4